Rancilio Silvia Pro, в эксплуатации чуть больше года. Несколько месяцев назад (не с самого начала) время от времени в процессе работы из под верхней крышки и из щелей с правого (если стоять лицом к машине) бока начинает идти пар, это сопровождается довольно громким звуком. Продолжатется от минуты до трех, потом само собой прекращается. Корпус при этом становится очень горячим, едва можно держаться рукой.
Частичный разбор показал, что пар идет из трубки, отмеченной на фотографии желтой стрелкой. И, видимо, сброс пара происходит в момент закипания парового бойлера, но почему-то не каждый раз.
Не сталкивался ли кто-то из владельцев Rancilio Silvia Pro с такой ситуацией? Она едва ли штатная. Что в таком случае можно сделать или только в ремонт?
Кофемашина:Rocket Cellini Evo v2, La Pavoni EL
Кофемолка:Promac MD 74 AT, Mazzer Mini E, Hario mini
Ростер:ITOP CBR-1, Gene Cafe, I-Roast2
Др. оборудование: аэропресс, Кемекс, Харио V60, электронная турка, френч-пресс
pbor: Пар идет при первоначальном нагреве парового бойлера в момент достижения 100 градусов и потом прекращается либо через несколько секунд, либо через пару минут? Если так, то снимайте и промывайте антиваккумный клапан.
Пар идет при первоначальном нагреве парового бойлера в момент достижения 100 градусов и потом прекращается либо через несколько секунд, либо через пару минут?
Да. Иногда в процессе работы машины, но, возможно, это паровой бойлер остывает и снова нагревается до 100 градусов.
TMN написал(а) ...
Если так, то снимайте и промывайте антиваккумный клапан.
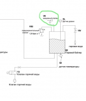
На схеме клапан изображен сверху парового бойлера, но там никакого клапана нет, т.е. он под бойлером, в недоступном без полного разбора машины месте, так?
Значит все-таки в ремонт, увы. Gaggia без ремонта по крайней мере года три отработала.
Кофемашина:Rocket Cellini Evo v2, La Pavoni EL
Кофемолка:Promac MD 74 AT, Mazzer Mini E, Hario mini
Ростер:ITOP CBR-1, Gene Cafe, I-Roast2
Др. оборудование: аэропресс, Кемекс, Харио V60, электронная турка, френч-пресс
На верхней крышке бойлера 2 клапана: аварийный и вакуумный. От первого идет толстая трубка, от второго - тонкая.
Да, спасибо, я сначала вчера написал, а потом это понял. Точнее не понял, а нашел в интернете такое видео: -[ссылка]- Оставляю здесь ссылку, может далеким от техники владельцам Rancilio Silvia Pro поможет.
TMN написал(а) ...
В вашем случае, надо смотреть, так как возможно срабатывает и аварийный, если пар иногда сбрасывается и при нагретом бойлере пара.
Надеюсь, что все-таки только только вакуумный. Включаю машину утром и она работает несколько часов, иногда засыпает. Вряд ли при этом в паровом бойлере поддерживается 120 - в кофейном темперетура опускается значительно. Это, наверное, соответствует выключению и включению до полного остывания.
Подскажите, пожалуйста, нет ли какого-то правильного способа снять с вакуумного клапана трубку? Умеренное применение грубой силы пока результатов не дало. Не хотелось бы ее растянуть или порвать.
И про вакуумный клапан. Он откручивается против часовой стрелки ? Как его промыть, для этого его нужно разобрать? Есть ли при разборе какие-то секреты?
pbor: Снимите крышки/корпус машинки - чтобы вы видели вакуумный клапан. И запустите машинку. Как только возникнет ваша проблема - наблюдайте от куда идет пар/шипение. Если это вакуумный клапан - то снимаете с него трубку. Выкручиваете сам клапан (да, против часовой). Далее можно его замочить в воде(с декальценацией). Но еще лучше - это разобрать его и почистить (как правило посмотрев на клапан - сразу видно, что он разборный. Откручиваются 2 части клапана. Внутри будет прижимная часть. Прижимную часть и нужно будет почистить). Промыть все детали. Скорее всего после этого снова станет рабочим.
Я пока вот здесь. Не снимается. Кстати, нужно снимать с горячего бойлера или с холодного? С горячего мне в голову не приходило - вдруг в этот момент начнет выбрасывать пар, но попробую и это.
Нашел замечательное видео, отвечающее на многие мои вопросы: -[ссылка]-, правда оно про Profitec Pro 700.
Примерно в 0:30 говорится, что 8 - 10 минут "просачивания" (dripping), это нормально, а если больше, то нужно разбирать клапан. Не знаю, можно ли выход пара назвать dripping. Если можно, то у меня всегда скорее меньше, чем больше.
Хочется отметить, что в Profitec Pro 700 трубку вывели за пределы машины, что решило бы мою проблему, да и внутри места гораздо больше - удобнее выкручивать клапан.
Я пока вот здесь. Не снимается. Кстати, нужно снимать с горячего бойлера или с холодного? С горячего мне в голову не приходило - вдруг в этот момент начнет выбрасывать пар, но попробую и это.
Хорошо, что не приходило… не нарушайте правила ТБ, я правильно вас понял, что вы хотите от парового бойлера под давлением открутить соединение? Не нужно подвергать себя риску… Убедитесь, что давления нет, если нет навыков работы с соединениями, не можете сами снять, то либо найдите знакомого спеца, либо обратитесь в сервис - дешевле обойдётся…
Хорошо, что не приходило… не нарушайте правила ТБ, я правильно вас понял, что вы хотите от парового бойлера под давлением открутить соединение? Не нужно подвергать себя риску…
Нет, все-таки не открутить клапан. Только снять трубку, которая выводит пар и капли жидкости в лоток. Не похоже, что там большое давление (уже после клапана).
VVK написал(а) ...
если нет навыков работы с соединениями, не можете сами снять, то либо найдите знакомого спеца, либо обратитесь в сервис - дешевле обойдётся…
Это моя мечта - найти спеца (знакомого нет), а еще лучше сервис, где с радостью взяли бы мою машину и вернули исправной за деньги. Но для Gaggia Classic такого сервиса найти так и не удалось. Если вы знаете координаты достойного сервиса для Rancilio Silvia, где берут не только проданные связанной с ними компанией машины, напишите мне, пожалуйста, личным сообщением. Очень буду вам благодарен.
Если вы знаете координаты достойного сервиса для Rancilio Silvia, где берут не только проданные связанной с ними компанией машины, напишите мне, пожалуйста, личным сообщением. Очень буду вам благодарен.
pbor: Так если у вас дело в этой трубке, и она «задубела» в месте посадки, то аккуратно обрежьте по ёлочке, срежьте аккуратно насаженную часть острым ножом, а когда будете собирать так же и посадите назад, трубка эта недорогая и при желании найти её нетрудно. Если вы писали о ней , то там при такой посадке нет опасности… по такой ерунде вам сервис не нужен
<...> а когда будете собирать так же и посадите назад, трубка эта недорогая и при желании найти её нетрудно.
У трубки нет "запаса", из корпуса машины, где слив в лоток, торчит ровно сантиметр. Чтобы заменить ее на новую, корпус придется полностью снять. Вот здесь 10:30 и дальше -[ссылка]- видно, что даже для опытного человека это не слишком просто, применялся даже такой способ как "трясение". И это он только разбирает, нужно же еще и собрать. Но я уже морально готов. Если снять так и не удастся, найду новую трубку и воспользуюсь вашим советом.
pbor: Даже если трубка после обрезки окажется короткой без запаса. Можете заранее купить такой же шланг и ёлочку переходник (папа-папа) male/male под эту трубку и просто удлинить не разбирая машину…
pbor: на 10:30 в видео снимают боковины. Но разве нужно их снимать, чтобы открутить вакуумный клапан? Вроде этого не требуется делать. Ваша задача - снять трубку. Попробуйте ее не просто тянуть, а как бы разминать пальцами, сильно надавливая с разных строн вокруг Ёлочки на клапане. Вашей машинке не 10 лет. Не верю что она прям сильно задубела. А если прям уж совсем никак - то тогда уже можно и резать. Но предварительно найдите и закажите такую же силиконовую трубочку, такого же диаметра, а также как вам и посоветовали - ёлочку переходник (папа-папа) male/male под эту трубку. Можно и без переходника этого, но тогда вам придется уже действительно разбирать боковинки кофемашины, чтобы заменить шланг целиком.
Попробуйте ее не просто тянуть, а как бы разминать пальцами, сильно надавливая с разных строн вокруг Ёлочки на клапане. Вашей машинке не 10 лет. Не верю что она прям сильно задубела.
Отчитываюсь.
Время выхода пара через клапан стало увеличиваться с 2-3 до 3-4 минут, решил, что пора. Хотел найти торцевой ключ, но в итоге использовал обыкновенный (к слову, задел хомут, который стягивал толстую трубку на аварийном клапане и он рассыпался на части).
После разминания пальцами на ёлочке клапана трубка снялась легко. Ключ нужен на 22, точнее два ключа. Клапан выкрутился легко, никаких засоров внутри найти не удалось. Корпус клапана ("гайка" - на фото слева) слегка потемнел внутри. Помыл все части водой, декальцинацию делать не стал - "сердечник" (на фото второй справа) частично пластиковый или резиновый. Собрал, установил на место. Пока время сброса пара уменьшилось до штатных, видимо, 5 -10 секунд. Что будет дальше - посмотрим.
Спасибо всем откликнувшимся!
Чтобы не создавать новую тему. В инструкции Rancilio Silvia Pro говорится только о чистке группы, про декальцинацию ничего не говорится. На старой Gaggia Classic делал регулярно. Воду использую обратный осмос с минерализацией.
Нужно все-таки делать декальцинацию Rancilio Silvia Pro? Если да, буду благодарен за рекомендации.
pbor: Вот этот сердечник и забился "мусором". Из за чего он не мог нормально закрыться. Почистили - все встало на свои места. Декальцинацию делать нужно примерно 1 раз в год (плюс/минус) на любой машине. Если хотите чтобы внутри не нарастало со временем много отложений. А они будут даже после вашего осмоса. Он же не обладает постоянством. И время от времени его чистите, или заменяете фильтры. Так вот ближе к этим моментам осмос будет выдать максимально "плохую" воду в своем цикле. Так что отложения будут. Тут на форуме недавно была тема, где после лимонной кислоты возникли проблемы с ее выведением из бойлера. Поэтому настоятельно рекомендуется использовать проф. средства для декальцинации (любое, главное что не обычная лимонная кислота).
Кофемашина:Rocket Cellini Evo v2, La Pavoni EL
Кофемолка:Promac MD 74 AT, Mazzer Mini E, Hario mini
Ростер:ITOP CBR-1, Gene Cafe, I-Roast2
Др. оборудование: аэропресс, Кемекс, Харио V60, электронная турка, френч-пресс
Нужно все-таки делать декальцинацию Rancilio Silvia Pro? Если да, буду благодарен за рекомендации.
Декальцинацию надо делать на всех кофеварках, а её периодичность зависит от карбонатной жесткости используемой воды и интенсивности использования машины. Вот здесь -[ссылка]- на 5-8 страницах показано, как рассчитать периодичность декальцинации. В вашем случае всё зависит от минерализации и того, как вы обслуживаете ваш фильтр, в общем-то от того, какая жесткость воды, если меньше 50 мг/л, то думать о декальцинации не стоит.
В вашем случае всё зависит от минерализации и того, как вы обслуживаете ваш фильтр, в общем-то от того, какая жесткость воды, если меньше 50 мг/л, то думать о декальцинации не стоит.
Гидрокарбонатная жесткость после фильтра 10 мг/л, минерализатор добавляет еще 5. По формальным основаниям декальцинацию делать не надо.
Клапан не долго меня радовал - время выхода пара стало увеличиваться и сейчас составляет примерно минуту. Посоветуйте, пожалуйста, в чем отмочить детали, чтобы удалить налет (механически удалять там нечего). Можно ли подвергать этой процедуре "сердечник" клапана, в котором есть резиновая/пластмассовая часть?
Кофемашина:Rocket Cellini Evo v2, La Pavoni EL
Кофемолка:Promac MD 74 AT, Mazzer Mini E, Hario mini
Ростер:ITOP CBR-1, Gene Cafe, I-Roast2
Др. оборудование: аэропресс, Кемекс, Харио V60, электронная турка, френч-пресс
Можно ли подвергать этой процедуре "сердечник" клапана, в котором есть резиновая/пластмассовая часть?Можно ли подвергать этой процедуре "сердечник" клапана, в котором есть резиновая/пластмассовая часть?
Естественно промывать нужно все детали клапана. Обратите внимание на то, что мешает свободному перемещению сердечника, так как именно он поднимается под действием струи пара и "затыкает" отверстие. Еще посмотрите не забилось ли выходное отверстие трубки (или где-то по пути), к которой подсоединен выход клапана.
Естественно промывать нужно все детали клапана. Обратите внимание на то, что мешает свободному перемещению сердечника, так как именно он поднимается под действием струи пара и "затыкает" отверстие.
А чем промывать: чистой водой, или отмочить в лимонной кислоте, или в средстве для декальцинации машин?
Свободному перемещению сердечника, как мне кажется, ничего не мешает. Более того, он может перемещаться как по оси клапана, что понятно, так и в перпендикулярном направлении (я говорю про часть максимально далекую от выхода из клапана в трубку), т.е. попросту шатается. При этом в нем нет никакой пружины или чего-то, что заставляло бы сердечник перемещаться к бойлеру, т.е. открывать клапан. Принцип его работы, увы, мне непонятен.
Кофемашина:Rocket Cellini Evo v2, La Pavoni EL
Кофемолка:Promac MD 74 AT, Mazzer Mini E, Hario mini
Ростер:ITOP CBR-1, Gene Cafe, I-Roast2
Др. оборудование: аэропресс, Кемекс, Харио V60, электронная турка, френч-пресс
Принцип работы крайне прост. При отсутствии (снижении до атмосферного) давления в бойлере сердечник за счет своего веса смещается вниз - клапан открывается. При закипании воды в бойлере поток воздуха и пара, проходящий через клапан, приподнимает сердечник и клапан закрывается. В бойлере начинается рост давления. Необходим клапан для того, чтобы выпустить из бойлера при нагреве воздух, иначе получится т.н ложное давление.
А чем промывать
Лимонкой или средством для декальцинации, а потом можно и средством для удаления кофейных жиров или стиральным порошком.
По прошествии почти месяца отчитываюсь о проделанной работе и результатах.
Вооруженный новыми знаниями замочил детали клапана в лимонной кислоте на ночь, утром обнаружил, что сияет всё "как медный пятак". Даже то, что я первоначально считал пластиковым или резиновым. После этого замочил еще в средстве для удаления кофейных жиров (чистки группы), хотя видимых жиров для удаления не набллюдалось. Детали окислились значительно сильнее, чем были в самом начале процесса. Снова замочил в лимонной кислоте. К состоянию "пятака" они уже не вернулись, но все равно гораздо лучше, чем было в начале (результаты на первом фото).
Внимательно осмотрел место стыка втулки (похожа на фторопласт) и резиновой прокладки. Дефектов и чего-то подозрительного не заметил (еще две фотографии).
Собрал клапан, установил. За прошедший месяц время выхода пара колеблется от 30 секунд до минуты, что вполне приемлемо. Причина дефекта не ясна. Если не будет увеличиваться, оставлю так.
pbor: Если у вас пар выходит 30-60 секунд , а потом прекращается, то очень похоже на механическое заедание внутри корпуса клапана, вы не указали, смазывалось ли резиновое кольцо силиконовой смазкой при сборке…Смажьте шток вместе с резиновым кольцом высокотемпературной силиконовой смазкой, проверьте, чтобы не было подклинивания; по нормальному воздух при нагреве должен выходить, а уже пар - нет
<...>вы не указали, смазывалось ли резиновое кольцо силиконовой смазкой при сборке…Смажьте шток вместе с резиновым кольцом высокотемпературной силиконовой смазкой
Нет, ничем не смазывал. Попробую, спасибо. Вот такая смазка (рабочие температуры: -40 °C...+200 °C) подойдет?
Кстати да, на другой фотке тоже такое ощущение, зажмите шток в патрон дрели и покрутите, биение торца будет заметно сразу. Если что - так же можно и исправить, напильником на вращающейся детали.
Кстати да, на другой фотке тоже такое ощущение, зажмите шток в патрон дрели и покрутите, биение торца будет заметно сразу. Если что - так же можно и исправить, напильником на вращающейся детали.
самое смешное не параллельно-овальное кривое и конусное исполняется в трёхкулачковом патроне на вращении детали вокруг резца…
тем более перпендикулярная плоскость относительно оси((((
На новогодних праздниках снова выкрутил клапан, разобрал, отмочил в лимонной кислоте. Осмотр штока видимой кривизны не выявил, но дрели под рукой не было. Смазал высокотемпературной силиконовой смазкой, которая оказалась очень густой, уплотнительное кольцо и шток. Результат оказался неожиданным - пар вообще перестал идти. Уже после того как паровой бойлер закипит и его лампочка прекратит мигать, из трубки капает две-три капли.
Кофемашина:Rocket Cellini Evo v2, La Pavoni EL
Кофемолка:Promac MD 74 AT, Mazzer Mini E, Hario mini
Ростер:ITOP CBR-1, Gene Cafe, I-Roast2
Др. оборудование: аэропресс, Кемекс, Харио V60, электронная турка, френч-пресс
pbor: Смазывать клапан не стоит, смазка не дает ему открыться под собственным весом. В результате получаете ложное давление, если вручную не выпустите воздух, то пара в первый после нагрева раз окажется мизер.
Многие знают, что я фанат Аэропресс. Поэтому, очень долго откладывал в самый дальний ящик покупку данного устройства. Зачем кому-то нужен клон Аэропресса? Однако, на деле оказалось, хоть эти устройства и похожи, у Дельтер Пресса есть свои особенности. Покупать Дельтер Пресс рекомендую в случае, если уже всё есть. На этом можно было бы закончить статью, но давайте разберемся, почему эта кофеварка не только красивый кусок китайского пластика с австралийским акцентом, но имеет огромный потенциал.
Сейчас разгар отпусков и лета 2019 года, я сижу в кофейне, где-то между Австрией, Венгрией и Чехией, пью колд-брю и решил написать для нашего прекрасного русско-язычного кофейного комьюнити, что я думаю по этому поводу и какие основные два метода заваривания доступны для обычного человека. Тем более, что у Sweet Beans Coffee на складе в Краснодаре появился удивительный PUCKPUCK, который теперь всегда со мной.